Deploy Air Compressor Fault Detection Using Wavelet Scattering and TensorFlow Lite on Desktops
This example shows how to generate and deploy code to detect air compressor sounds using Wavelet Scattering and a TensorFlow™ Lite deep learning network within an Intel® desktop environment using Simulink®.
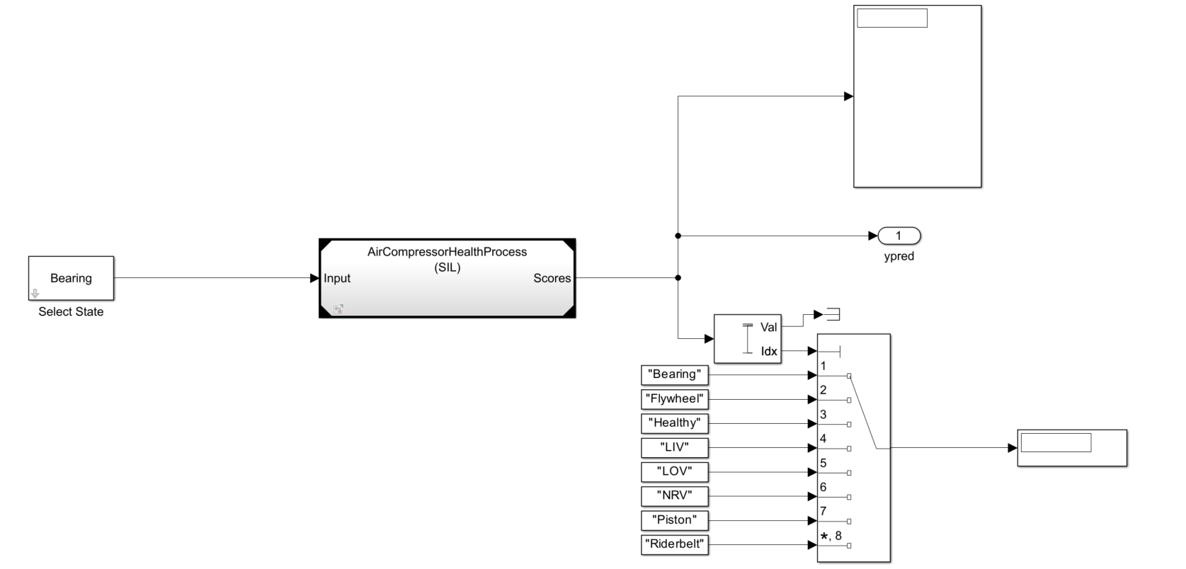
This example uses reference model block to conduct software-in-the-loop (SIL) simulations that collect the execution time metrics of the generated code.
Note: The model used in this example runs on Microsoft® Windows® and Linux environments only.
Importing the TensorFlow Lite Model into Simulink
The supporting files for this example include audio sounds of the air compressor with different faults and the TensorFlow Lite model. The first step involves downloading the trained TensorFlow Lite model and adding the support files to the MATLAB® path.
if (exist("AirCompressorMdl.tflite",'file') ~= 2) zipFile = matlab.internal.examples.downloadSupportFile("dsp","AirCompressorTFLiteMdl.zip"); dataFolder = fileparts(zipFile); unzip(zipFile,cd) end addpath("SupportingFiles")
The next step is to open the parent model. To open the parent model included with this example, execute this command.
mdl = 'AirCompressorHealthModel';
open_system(mdl)The sound type by default is set to 'Bearing'. The data set is classified into eight classes, one healthy state and seven faulty states. For more information on training, see Fault Detection Using Wavelet Scattering and Recurrent Deep Networks. The TensorFlow Lite network used in this example is created by converting the deep learning network used in Detect Air Compressor Sounds in Simulink Using Wavelet Scattering (DSP System Toolbox) to a TensorFlow Lite Network. For more information, see exportNetworkToTensorFlow (Deep Learning Toolbox). The parent model contains a Model (Simulink) block that references another Simulink model for input processing. The referenced model outputs the predict scores. To compute the fault label, the predicted scores are used with the Maximum (DSP System Toolbox) and Multiport Switch (Simulink) blocks.

The referenced model has a Wavelet Scattering subsystem and a DNN Processing subsystem.

The Wavelet Scattering subsystem has a Wavelet Scattering (DSP System Toolbox) block that is used to extract the features of the audio input.

The DNN Processing subsystem has a MATLAB Function (Simulink) block imports the TensorFlow Lite network in to the Simulink Model. To match the input dimension expectation of the TensorFlow Lite model, the Permute Dimensions (Simulink) block changes the dimensions from 329-by-8-by-1 to 329-by-1-by-8.

The MATLAB function block defines the TensorFlow Lite network and outputs the prediction scores using this code.
function out = TFLitePredict(input) persistent tfliteNet; if isempty(tfliteNet) tfliteNet = loadTFLiteModel('AirCompressorMdl.tflite'); end tfliteNet.NumThreads = 6; out = predict(tfliteNet, input); end
Set the environment variable TFLITE_PATH to the location of the TensorFlow Lite library. For more information on how to build the TensorFlow Lite library and set the environment variables, see Prerequisites for Deep Learning with TensorFlow Lite Models (Deep Learning Toolbox).
To simulate the parent model, set the Solver type to "Fixed-step" and simulation target language of the parent and the referenced model to C++ . Run the parent model. The scores and label of the predicted class are displayed using the Display block. While the simulation is running, you can change the input sound by double clicking the Select State block and choosing a different type of sound from the dropdown list.
set_param(mdl ,'SimTargetLang','C++'); set_param(mdl,'SimDLTargetLibrary','None'); set_param(mdl,'SolverType','Fixed-step'); refMdl = 'AirCompressorHealthProcess'; load_system(refMdl); set_param(refMdl,'SolverType','Fixed-step'); set_param(refMdl ,'SimTargetLang','C++'); set_param(refMdl,'SimDLTargetLibrary','None'); set_param([mdl '/Model'],'SimulationMode','Normal'); sim(mdl);
Configure Simulink Model to Generate Code for SIL Simulations
You can configure the referenced model interactively using the Configuration Parameters dialog box from the Simulink model toolstrip, or programmatically using the MATLAB command-line interface.
Configure Model Using UI
To configure a referenced Simulink model to generate code, complete these steps:
Open the referenced Simulink model.
In the Apps tab of the Simulink model toolstrip, click the Embedded Coder app. In the C Code tab that opens, click Settings.

In the Hardware Implementation pane, set the Device vendor parameter to
Intel. Set the Device type parameter tox86-64(Windows 64)orx86-64(Linux 64)based on your desktop environment.
In the Code Generation pane:
Set the System target file to
ert.tlc.Set the Language to
C++.Set the Build configuration to
Faster Runsto prioritize execution speed.

Under Code Generation, in the Code Style Pane, set Dynamic array container type to coder::array.

In the Simulation Target Pane:
Set the Deep learning library to
None.Enable Dynamic memory allocation in MATLAB functions.

Use Programmatic Approach to Configure Model
Alternatively, you can set all the configurations using set_param commands.
Set the Device vendor parameter to Intel. Set the Device type parameter to x86-64 (Windows 64) or x86-64 (Linux 64) based on your desktop environment.
if strcmp(computer('arch'),'win64') set_param(refMdl,'ProdHWDeviceType','Intel->x86-64 (Windows64)') elseif strcmp(computer('arch'),'glnxa64') set_param(refMdl,'ProdHWDeviceType','Intel->x86-64 (Linux 64)') end
Select 'ert.tlc' as the system target file to optimize the code for embedded real-time systems, 'C++' as the target language and choose 'Faster Runs' for the build configuration to prioritize execution speed.
set_param(refMdl,'SystemTargetFile','ert.tlc') set_param(refMdl,'BuildConfiguration','Faster Runs') set_param(refMdl ,'TargetLang','C++')
Enable dynamic memory allocation for MATLAB functions. Set the Dynamic array container type to 'coder::array'.
set_param(refMdl,'MATLABDynamicMemAlloc','on') set_param(refMdl,'DynamicArrayContainerType','coder::array')
Configure to generate the code generation report and show blocks that triggered code replacement.
set_param(refMdl,'GenerateReport','On') set_param(refMdl,'LaunchReport','On')
Enable code execution profiling to analyze the performance of the code.
set_param(refMdl,'CodeExecutionProfiling','on') close_system(refMdl,1)
Set the Simulation mode of the model reference block to 'Software-in-the-loop (SIL)' to generate the code for the referenced model and use the code for SIL simulation.
set_param([mdl '/Model'],'SimulationMode','Software-in-the-loop (SIL)')
Run the parent model. This will initiate the code generation of the referenced Simulink model and use it for SIL simulation.
sim(mdl); close_system(mdl,1)
Configure the parent model to check if the model works in real time. In the Apps tab of the Simulink model toolstrip, click the SIL/PIL Manager app. Set the System Under Test to 'Model blocks in SIL/PIL Mode' and enable Task Profiling. Click on Run Verification to start profiling.

Check the Average Execution Time in ns for the generated step function.

In this example, as the average time taken for the step function is less than the frame duration of the input which is 64ms, you can conclude that the generated code will work in real time.
See Also
Blocks
- Wavelet Scattering (DSP System Toolbox)
Functions
exportNetworkToTensorFlow(Deep Learning Toolbox)
Topics
- Get Started with Simulink Support Package for Raspberry Pi Hardware (Simulink)
- Detect Air Compressor Sounds in Simulink Using Wavelet Scattering (DSP System Toolbox)
- Fault Detection Using Wavelet Scattering and Recurrent Deep Networks
- Detect Air Compressor Sounds on a Raspberry Pi Using Wavelet Scattering and TensorFlow Lite Network